GC-7800型气相色谱仪简介

GC-7800型气相色谱仪是基于火焰光度检测器(FPD)对硫的特殊选择性及色谱柱的柱分离技术来检测气体或液体样品中硫化物的专用色谱分析仪,可与反应器连接实现在线分析,广泛用于各大科研院校研究转化率、产物选择性及催化剂寿命等评价实验,可对气体及液体中的硫化物进行全分析,包括H2SCOS和其他形态硫化物(二硫化碳、硫醇、硫醚、二甲二硫等)的含量分析,具有灵敏度高,稳定性好,定性、定量准确,操作简便等优点。

产品列表
展开 产品编号 产品名称 产品型号 产品功能 单价 库存状态 购物车
HF-00021 GC-7800型气相色谱仪 GC-7800 GC-7800型气相色谱仪是基于火焰光度检测器(FPD)对硫的特殊选择性及色谱柱的柱分离技术来检测气体或液体样品中硫化物的专用色谱分析仪,可与反应器连接实现在线分析。
GC-7800型气相色谱仪是基于火焰光度检测器(FPD)对硫的特殊选择性及色谱柱的柱分离技术来检测气体或液体样品中硫化物的专用色谱分析仪,可与反应器连接实现在线分析。
产品详细介绍

产品概述

● GC-7800型气相色谱仪是基于火焰光度检测器(FPD)对硫的特殊选择性及色谱柱的柱分离技术来检测气体或液体样品中硫化物的专用色谱分析仪,可与反应器连接实现在线分析,广泛用于各大科研院校研究转化率、产物选择性及催化剂寿命等评价实验,可对气体及液体中的硫化物进行全分析,包括H2SCOS和其他形态硫化物(二硫化碳、硫醇、硫醚、二甲二硫等)的含量分析,具有灵敏度高,稳定性好,定性、定量准确,操作简便等优点。

 

产品特点

* 采用全PEEK管路,部件使用钝化处理工艺,管路连接处采用零死体积接头减少死体积,更大程度降低硫化物的吸附、有效提高灵敏度。

* 配备专门的硫化物工作站,可以支持多台色谱仪(253)同时工作,实现数据处理以及反控;工作站内建的ModbusRTU服务器,更加便捷的使分析结果接入DCS(集散控制系统)

* 显示窗口采用7寸全彩LCD屏,支持电阻式触摸操作,仪器操作界面支持中英文两种语言;采用了先进的10/100M自适应以太网通信接口、内置IP协议栈,便于组成局域网、互联网,实现远距离数据传输。

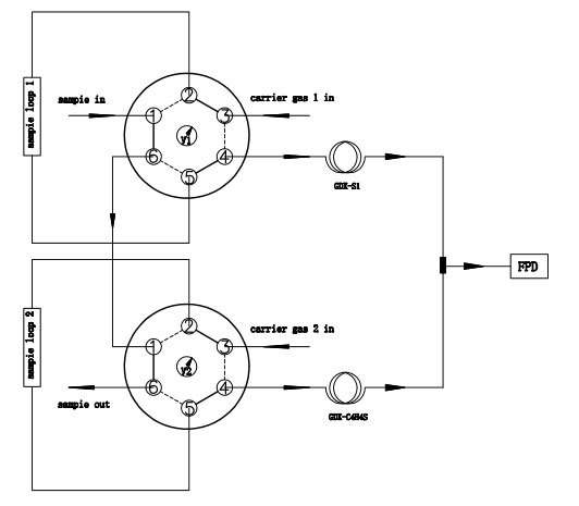
* 采用多阀多柱、中心切割技术、高性能进口色谱柱,通过一次进样完成硫化物快速分析。

产品参数

检测器:火焰光度检测器(FPD)

最小检测限:0.02ppm (羰基硫)

动态范围: 103

工作电源:220V50Hz

环境温度:15℃35 ℃

环境湿度:5%95%

操作温度范围:室温+5℃450℃  

温度设定精度:0.01℃

最大程序升温速度:80℃/min

程序升温阶数: 16阶(可拓展)

 

(可搭载多个自动控制阀,实现不同流路分析系统)


                                                                                                     
(毛细柱分析谱图)